雪天盐业获得实用新型专利授权:“一种在线可控粒度的氯化钠结晶实验装置”

图片来源于网络,如有侵权,请联系删除
证券之星消息,根据天眼查APP数据显示雪天盐业(600929)新获得一项实用新型专利授权,专利名为“一种在线可控粒度的氯化钠结晶实验装置”,专利申请号为CN202421217569.9,授权日为2025年5月30日。
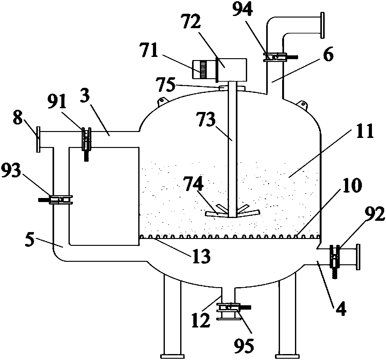
专利摘要:本实用新型公开了一种在线可控粒度的氯化钠结晶实验装置,包括结晶母液罐,设置于结晶母液罐顶部的进料管,设置于结晶母液罐底部用以加热结晶母液罐内卤水的加热夹层,其特征在于,还包括用于监测结晶母液罐内卤水pH的pH计,用于监测结晶母液罐内卤水温度的温度计,用于对结晶母液罐内卤水进行搅拌的搅拌装置,设置于结晶母液罐顶部与结晶母液罐连通的抽真空管,在线粒度监测组件;所述在线粒度监测装置包括设置于结晶母液罐内底部、用以监测结晶粒度分布数据的粒度监测探头,以及与粒度监测探头连接的主机。本实用新型解决了现有食盐结晶工艺实验中,频繁取样检测粒度较为麻烦,且由于采样不及时性易导致检测数据与实际偏差较大的问题。

图片来源于网络,如有侵权,请联系删除
今年以来雪天盐业新获得专利授权8个,较去年同期增加了700%。结合公司2024年年报财务数据,2024年公司在研发方面投入了2.47亿元,同比增7.47%。
数据来源:天眼查APP
以上内容为证券之星据公开信息整理,由AI算法生成(网信算备310104345710301240019号),不构成投资建议。
目录 返回
首页
